1999 buick limited
I received the HVAC programmer and checked out the male nipples to see if they are solid and they where, I installed the programmer and hooked every thing up and put the under dash back together, I started the car and waited a few minutes, turned on the AC and put it on the MID setting and nothing, it still, blows out the defroster and floor, VERY DISAPOINTING
Really sorry to hear that.
I think it could be the actuator, but I am not sure how to test that.
Either way with the state those other male nipples were in, it was only a matter of time before it needed replacing.
Have you made sure the car has enough refrigerant in it?
Mine had issues switching from the defroster before, and oddly enough after I added some refrigerant to get the low pressure up to what it should be for my ambient temps, it started working again.
I think it could be the actuator, but I am not sure how to test that.
Either way with the state those other male nipples were in, it was only a matter of time before it needed replacing.
Have you made sure the car has enough refrigerant in it?
Mine had issues switching from the defroster before, and oddly enough after I added some refrigerant to get the low pressure up to what it should be for my ambient temps, it started working again.
First, do you have vac at the purple line?
If yes, then jumper that line to the corresponding nipple.......attach a vac gage to each of the other nipples, one at a time, and change the modes.....should get vac at each of the nipples, in one of the positions....if you do, then you have an actuator/vac line problem....
WiliamE, those modes should have nothing to do with refrigerant levels....
If yes, then jumper that line to the corresponding nipple.......attach a vac gage to each of the other nipples, one at a time, and change the modes.....should get vac at each of the nipples, in one of the positions....if you do, then you have an actuator/vac line problem....
WiliamE, those modes should have nothing to do with refrigerant levels....
Tech II, can I get a vac gauge at the parts store and while I have it hooked up, do I need to have the the AC on as I test each nipple, also should I be l ooking for a specific reading at each of the nipples like some kind of number values ? for example 10 psi?
No, you do not have the "A/C" on......you have to have the control head on, and the engine running to create vacuum.........all this is doing is testing the modes, where the air is directed....
Like I said, you need to jumper a tube from the purple line to the corresponding nipple on the programmer......you can just use your finger to test the programmer....attach a small tube to one of the other nipples, and in one of the mode positions, you should get a vacuum out of the tube.....
If testing with a manual vac guage, you don't have to have the car running, just create your own vacuum at the nipple that goes to the purple line.......if you need a vac reading, at idle it should be 18"...
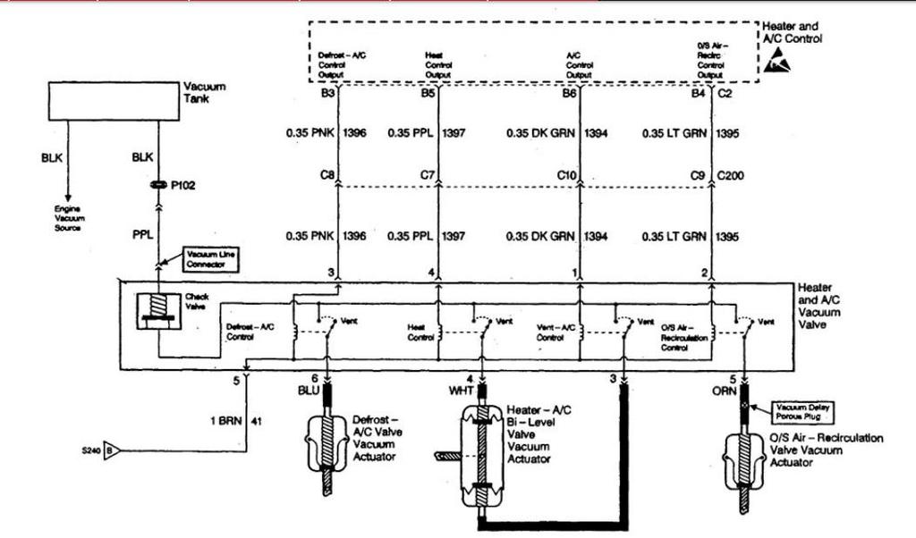
With this diagram you can run individual test for each circuit....
Like I said, you need to jumper a tube from the purple line to the corresponding nipple on the programmer......you can just use your finger to test the programmer....attach a small tube to one of the other nipples, and in one of the mode positions, you should get a vacuum out of the tube.....
If testing with a manual vac guage, you don't have to have the car running, just create your own vacuum at the nipple that goes to the purple line.......if you need a vac reading, at idle it should be 18"...
With this diagram you can run individual test for each circuit....

these are the tubes attached to the male nipples on the programmer, the black tube is the jumper switched out from the purple line tube that attaches to the top by the programmer itself, it is connected to the vacuum line by an orange splice

this corresponds to the clear harness that attaches to the bottom of the programmer
Today 07:23 PM - permalinkcliff
Attached a jumper line from where the purple vacuum tube is connected to the orange splice by the top of the programmer box, to the male nipple that corresponds to the purple line on the programmer box, I also attached 4 clear plastic tubes to the other male nipples (GREEN, WHITE, ORANGE, BLUE) which are the same color and position on the clear plastic harness, I started the car with the control panel (head) in the off position, I got vacuum to the white#4 nipple, I turned the air flow button to FLOOR,MID and got vacuum to the blue #6 nipple, I then switched to the Mid air flow and got vacuum to the blue#6 and green#3 nipple, I switched to the FLOOR air flow and got vacuum to the white nipple #4 But had air to the defroster, I switched to WINDSHIELD FLOOR air flow and got NO vacuum at any tube but had air to the floor and windshield
Attached a jumper line from where the purple vacuum tube is connected to the orange splice by the top of the programmer box, to the male nipple that corresponds to the purple line on the programmer box, I also attached 4 clear plastic tubes to the other male nipples (GREEN, WHITE, ORANGE, BLUE) which are the same color and position on the clear plastic harness, I started the car with the control panel (head) in the off position, I got vacuum to the white#4 nipple, I turned the air flow button to FLOOR,MID and got vacuum to the blue #6 nipple, I then switched to the Mid air flow and got vacuum to the blue#6 and green#3 nipple, I switched to the FLOOR air flow and got vacuum to the white nipple #4 But had air to the defroster, I switched to WINDSHIELD FLOOR air flow and got NO vacuum at any tube but had air to the floor and windshield
now that I have thoroughly confused myself and everyone else, is there anyone out there brave enough to decipher what i have posted and hopefully tell me what is the problem? , could it be the control panel?
Is there a diagram that indicates what position the doors should be in with vacuum applied vs not applied? My '93 FSM has one and I think it would really help with visualization if the '99 FSM has it.
I do remember that the system defaults to defroster with no vacuum, and when off it pulls to the floor, but I am having trouble visualizing everything.
I do remember that the system defaults to defroster with no vacuum, and when off it pulls to the floor, but I am having trouble visualizing everything.







