strange/demonic electronic problems on 2000 SE
2000 Bonneville SE. Many times on start up the ABS and brake lights remain on and the HVAC display is unlit after the engine starts. Most times when I put it in gear the lights go out and the HVAC lights and functions. Otherwise it can stay that way for 10 seconds to a few minutes. The HVAC does however default to auto mode and defrost/floor settings.
Next symptoms. The service engine soon light is intermittent. for periods of time it will be off-- at other times on-- sometimes while driving. Codes are evap related when checked and change slightly each time I check.
The ELC is not functioning.
At times it stalls. Not related to temp, length of time it'* running or any other circumstance that I can determine. 5mph or 60mph speed is not a factor. It usually starts right back up. Occasionally though. Turning the key to start does absolutely nothing. No click -- nothing. All electrics/lights are functional when this happens. This "NO START" occasionally happens on cold start also. If I continue to manipulate the key back and forth to start, it eventually starts. It can go many days without exhibiting this symptom. Won't start in park or neutral or jiggling.
I mention all these factors in hopes that one of you geniuses might know how all these computer controlled items talk with each other and be able to key into some answer. Demons??? Thanks for listening, Randy
Next symptoms. The service engine soon light is intermittent. for periods of time it will be off-- at other times on-- sometimes while driving. Codes are evap related when checked and change slightly each time I check.
The ELC is not functioning.
At times it stalls. Not related to temp, length of time it'* running or any other circumstance that I can determine. 5mph or 60mph speed is not a factor. It usually starts right back up. Occasionally though. Turning the key to start does absolutely nothing. No click -- nothing. All electrics/lights are functional when this happens. This "NO START" occasionally happens on cold start also. If I continue to manipulate the key back and forth to start, it eventually starts. It can go many days without exhibiting this symptom. Won't start in park or neutral or jiggling.
I mention all these factors in hopes that one of you geniuses might know how all these computer controlled items talk with each other and be able to key into some answer. Demons??? Thanks for listening, Randy
My thoughts are approach this from many angles as seperate problems. A quick question though, did all this start happening at the same time or can you break it up into a few different issues?
The stalling is likely a poor connection in the underhood fuse panel (do a quick look around in this or the 2000 section as we recently had someone with this issue and found an old post with I think fuse 19 for them).
The HVAC seems power related as well. However is it ground related and the shifter somehow completes the ground or is there more there? hmmmm ... Ok, does the HVAC appear to work when it'* unlit? Let'* establish if it'* DOA when unlit or if the display is maybe having an issue.
The stalling is likely a poor connection in the underhood fuse panel (do a quick look around in this or the 2000 section as we recently had someone with this issue and found an old post with I think fuse 19 for them).
The HVAC seems power related as well. However is it ground related and the shifter somehow completes the ground or is there more there? hmmmm ... Ok, does the HVAC appear to work when it'* unlit? Let'* establish if it'* DOA when unlit or if the display is maybe having an issue.
Sorry ... my posting was long so I didn't ramble on any more regarding what I have done. All battery connections are tight and dialectic'ed -- both fuse boxes included. #19 squeezed and dia- greased. Ground buses that I could get to cleaned/dia'd. I've cleaned and dialecticed the ignition module connections and numerous other connections. I bought the car with the issues, but since they are intermittent, I didn't realize the extent of the craziness until after the fact.
The HVAC will sometimes blow in high fan speed through the defrost/floor vents (the default I mentioned) and cannot be stopped or changed until the display lights. The ABS and brakes lights are EXACTLY simultaneous with the HVAC display. Shifting into gear most of the time causes the proper functioning -- not always. The shifting fix is the only thing that has changed. Previously it would only cure itself --regardless of moving the shifter. Thanks, Randy
The HVAC will sometimes blow in high fan speed through the defrost/floor vents (the default I mentioned) and cannot be stopped or changed until the display lights. The ABS and brakes lights are EXACTLY simultaneous with the HVAC display. Shifting into gear most of the time causes the proper functioning -- not always. The shifting fix is the only thing that has changed. Previously it would only cure itself --regardless of moving the shifter. Thanks, Randy
In diagnosing I've found that asking the types of questions I did help figure out if things should be grouped etc. Then you look for the commonalities they share.
I checked power and ground, didn't see anything common from ABS to HVAC. Something I did find....may explain it, may not. Class 2 is very important in the function of nearly everything in your 2000+ year. Might be a long shot, might be something we can test further. I'm still looking.
Body Control System Description and Operation
The body control system consists of the following 3 modules:
<A href="http://gsi.xw.gm.com/si/showDoc.do?laborOpCode=&docSyskey=656474&cellId=92 59&pubObjSyskey=656474&from=sm&pubCellSyskey=9259# ss1-656474">Dash Integration Module (DIM)
The DIM is wired to the class 2 serial data line. The various DIM input and output circuits are described in the corresponding functional areas as indicated on the DIM electrical schematics.
The DIM functions include the following:
On vehicles that have several control modules connected by serial data circuits, one module is the power mode master (PMM). On this vehicle the PMM is the DIM. The PMM receives 4 signals from the ignition switch.
To determine the correct power mode the PMM uses the following circuits:
Since the operation of the vehicle systems depends on the power mode, there is a fail-safe plan in place should the PMM fail to send a power mode message. The fail-safe plan covers those modules using exclusively serial data control of power mode as well as those modules with discrete ignition signal inputs.
Serial Data Messages
The modules that depend exclusively on serial data messages for power modes stay in the state dictated by the last valid PMM message until they can check for the engine run flag status on the serial data circuits. If the PMM fails, the modules monitor the serial data circuit for the engine run flag serial data. If the engine run flag serial data is True, indicating that the engine is running, the modules fail-safe to RUN. In this state the modules and their subsystems can support all operator requirements. If the engine run flag serial data is False, indicating that the engine is not running, the modules fail-safe to OFF-AWAKE. In this state the modules are constantly checking for a change status message on the serial data circuits and can respond to both local inputs and serial data inputs from other modules on the vehicle.
Discrete Ignition Signals
Those modules that have discrete ignition signal inputs also remain in the state dictated by the last valid PMM message received on the serial data circuits. They then check the state of their discrete ignition input to determine the current valid state. If the discrete ignition input is active, battery positive voltage, the modules will fail-safe to the RUN power mode. If the discrete ignition input is not active, open or 0 voltage, the modules will fail-safe to OFF-AWAKE. In this state the modules are constantly checking for a change status message on the serial data circuits and can respond to both local inputs and serial data inputs from other modules on the vehicle.
<A href="http://gsi.xw.gm.com/si/showDoc.do?laborOpCode=&docSyskey=656474&cellId=92 59&pubObjSyskey=656474&from=sm&pubCellSyskey=9259# ss4-656474">DIM Wake-up/Sleep States
The DIM is able to control or perform all of the DIM functions in the wake-up state. The DIM enters the sleep state when active control or monitoring of system functions has stopped, and the DIM has become idle again. The DIM must detect certain wake-up inputs before entering the wake-up state. The DIM monitors for these inputs during the sleep state, where the DIM is able to detect switch transitions that cause the DIM to wake-up when activated or deactivated. Multiple switch inputs are needed in order to sense both the insertion of the ignition key and the power mode requested. This would allow the DIM to enter a sleep state when the key is IN or OUT of the ignition.
The DIM will enter a wake-up state if any of the following wake-up inputs are detected:
<A href="http://gsi.xw.gm.com/si/showDoc.do?laborOpCode=&docSyskey=656474&cellId=92 59&pubObjSyskey=656474&from=sm&pubCellSyskey=9259# ss5-656474">Instrument Panel Integration Module (IPM)
The IPM is wired to the class 2 serial data line. The various IPM input and output circuits are described in the corresponding functional areas as indicated on the IPM electrical schematics.
The IPM functions include the following:
The RIM is wired to the class 2 serial data line. The various RIM input and output circuits are described in the corresponding functional areas as indicated on the RIM electrical schematics.
The RIM functions include the following:
I checked power and ground, didn't see anything common from ABS to HVAC. Something I did find....may explain it, may not. Class 2 is very important in the function of nearly everything in your 2000+ year. Might be a long shot, might be something we can test further. I'm still looking.
Body Control System Description and Operation
The body control system consists of the following 3 modules:
• The dash integration module (DIM)
• The instrument panel integration module (IPM)
• The rear integration module (RIM)
Each of the 3 body control modules integrate a number of functional systems under the control of a single module. Each of the modules are connected to the Class 2 serial data line; many control signals are implemented by Class 2 messages.• The instrument panel integration module (IPM)
• The rear integration module (RIM)
<A href="http://gsi.xw.gm.com/si/showDoc.do?laborOpCode=&docSyskey=656474&cellId=92 59&pubObjSyskey=656474&from=sm&pubCellSyskey=9259# ss1-656474">Dash Integration Module (DIM)
The DIM is wired to the class 2 serial data line. The various DIM input and output circuits are described in the corresponding functional areas as indicated on the DIM electrical schematics.
The DIM functions include the following:
• Control of headlights and exterior lamps.
• Horn relay control.
• Interior lamps incandescent dimming.
• Lamps On signal with wiper/washer.
• Power moding control over class 2 serial data line.
• Steering wheel controls.
• Storage of the clock settings and, sending a message out on the class 2 serial data circuit in response to requests from other modules.
<A href="http://gsi.xw.gm.com/si/showDoc.do?laborOpCode=&docSyskey=656474&cellId=92 59&pubObjSyskey=656474&from=sm&pubCellSyskey=9259# ss2-656474">Serial Data Power Mode • Horn relay control.
• Interior lamps incandescent dimming.
• Lamps On signal with wiper/washer.
• Power moding control over class 2 serial data line.
• Steering wheel controls.
• Storage of the clock settings and, sending a message out on the class 2 serial data circuit in response to requests from other modules.
On vehicles that have several control modules connected by serial data circuits, one module is the power mode master (PMM). On this vehicle the PMM is the DIM. The PMM receives 4 signals from the ignition switch.
To determine the correct power mode the PMM uses the following circuits:
• Accessory voltage
• Ignition 1 voltage
• Ignition 3 voltage
• Off/Run/Crank voltage
<A href="http://gsi.xw.gm.com/si/showDoc.do?laborOpCode=&docSyskey=656474&cellId=92 59&pubObjSyskey=656474&from=sm&pubCellSyskey=9259# ss3-656474">Fail-safe Operation• Ignition 1 voltage
• Ignition 3 voltage
• Off/Run/Crank voltage
Since the operation of the vehicle systems depends on the power mode, there is a fail-safe plan in place should the PMM fail to send a power mode message. The fail-safe plan covers those modules using exclusively serial data control of power mode as well as those modules with discrete ignition signal inputs.
Serial Data Messages
The modules that depend exclusively on serial data messages for power modes stay in the state dictated by the last valid PMM message until they can check for the engine run flag status on the serial data circuits. If the PMM fails, the modules monitor the serial data circuit for the engine run flag serial data. If the engine run flag serial data is True, indicating that the engine is running, the modules fail-safe to RUN. In this state the modules and their subsystems can support all operator requirements. If the engine run flag serial data is False, indicating that the engine is not running, the modules fail-safe to OFF-AWAKE. In this state the modules are constantly checking for a change status message on the serial data circuits and can respond to both local inputs and serial data inputs from other modules on the vehicle.
Discrete Ignition Signals
Those modules that have discrete ignition signal inputs also remain in the state dictated by the last valid PMM message received on the serial data circuits. They then check the state of their discrete ignition input to determine the current valid state. If the discrete ignition input is active, battery positive voltage, the modules will fail-safe to the RUN power mode. If the discrete ignition input is not active, open or 0 voltage, the modules will fail-safe to OFF-AWAKE. In this state the modules are constantly checking for a change status message on the serial data circuits and can respond to both local inputs and serial data inputs from other modules on the vehicle.
<A href="http://gsi.xw.gm.com/si/showDoc.do?laborOpCode=&docSyskey=656474&cellId=92 59&pubObjSyskey=656474&from=sm&pubCellSyskey=9259# ss4-656474">DIM Wake-up/Sleep States
The DIM is able to control or perform all of the DIM functions in the wake-up state. The DIM enters the sleep state when active control or monitoring of system functions has stopped, and the DIM has become idle again. The DIM must detect certain wake-up inputs before entering the wake-up state. The DIM monitors for these inputs during the sleep state, where the DIM is able to detect switch transitions that cause the DIM to wake-up when activated or deactivated. Multiple switch inputs are needed in order to sense both the insertion of the ignition key and the power mode requested. This would allow the DIM to enter a sleep state when the key is IN or OUT of the ignition.
The DIM will enter a wake-up state if any of the following wake-up inputs are detected:
• Activity on the serial data line.
• Detection of a battery disconnect and reconnect condition.
• Headlamps are on.
• Ignition is turned ON.
• Key-in-ignition switch.
• Parklamps are on.
The DIM will enter a sleep state when all of the following conditions exist:• Detection of a battery disconnect and reconnect condition.
• Headlamps are on.
• Ignition is turned ON.
• Key-in-ignition switch.
• Parklamps are on.
• Ignition switch is OFF.
• No activity exists on the serial data line.
• No outputs are commanded.
• No delay timers are actively counting.
• No wake-up inputs are present.
If all these conditions are met the DIM will enter a low power or sleep condition. This condition indicates that the DIM, which is the PMM of the vehicle, has sent an OFF-ASLEEP message to the other systems on the serial data line.• No activity exists on the serial data line.
• No outputs are commanded.
• No delay timers are actively counting.
• No wake-up inputs are present.
<A href="http://gsi.xw.gm.com/si/showDoc.do?laborOpCode=&docSyskey=656474&cellId=92 59&pubObjSyskey=656474&from=sm&pubCellSyskey=9259# ss5-656474">Instrument Panel Integration Module (IPM)
The IPM is wired to the class 2 serial data line. The various IPM input and output circuits are described in the corresponding functional areas as indicated on the IPM electrical schematics.
The IPM functions include the following:
• Ambient light sensor input and twilight delay input for headlights control.
• Front HVAC air delivery and temperature controls.
• IP dimmer switch input.
• Ignition switch headlight control.
• Interior lamps switch input.
• Key-in-ignition switch input from the ignition switch.
• Rear compartment lid release switch input.
• Traction control switch input.
<A href="http://gsi.xw.gm.com/si/showDoc.do?laborOpCode=&docSyskey=656474&cellId=92 59&pubObjSyskey=656474&from=sm&pubCellSyskey=9259# ss6-656474">Rear Integration Module (RIM)• Front HVAC air delivery and temperature controls.
• IP dimmer switch input.
• Ignition switch headlight control.
• Interior lamps switch input.
• Key-in-ignition switch input from the ignition switch.
• Rear compartment lid release switch input.
• Traction control switch input.
The RIM is wired to the class 2 serial data line. The various RIM input and output circuits are described in the corresponding functional areas as indicated on the RIM electrical schematics.
The RIM functions include the following:
• Ajar switch and tamper switch inputs from the rear compartment lid.
• Automatic level control.
• Cigar lighter relay control.
• Fuel door lock and release control.
• Heated seat controls.
• Park brake relay control.
• Rear compartment lid release controls.
• Rear defogger relay control.
• Retained Accessory Power (RAP) relay control.
• Reverse lamp relay control.
• Various controls for the interior lamps.
• Automatic level control.
• Cigar lighter relay control.
• Fuel door lock and release control.
• Heated seat controls.
• Park brake relay control.
• Rear compartment lid release controls.
• Rear defogger relay control.
• Retained Accessory Power (RAP) relay control.
• Reverse lamp relay control.
• Various controls for the interior lamps.
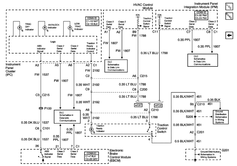
Hold the presses. I hit up an ABS/EBTM schematic to see any commonalities and something I didn't see in the power/ground stuff showed up. I see a connection between ABS/EBTM and HVAC

Looking further for tests or more info.

Looking further for tests or more info.
Thanks so much for the investigative info. I'm getting with my friend/mechanic/troubleshooting genius tomorrow to go over all the tech stuff that you've provided. I'll keep you posted. Thanks Again, Randy
Couldn't find any diagnostics about having both issues at once or much else. Seems the engineers didn't think you should have this issue. It'* going to probably be a swap out program of modules, HVAC head unit and hopefully not the EBTM.
So... 3 weeks ago I installed an ignition switch (electric portion). This was done based on this forum'* posts, TSB'*, and professional mechanic websites that pointed to a portion of my car'* symptoms being remedied by the switch replacement. As strange and complex as my car'* symptoms were, SO FAR the symptoms are 99% gone. Starts every time, has not died while driving, no brake and ABS lights, the HVAC holds memory and display. Still holding my breath but 3 weeks symptom free as compared to demons many times a day has to be progress. What do you think????? Thanks
Thread
Thread Starter
Forum
Replies
Last Post
googlesomething
Everything Electrical & Electronic
7
Mar 19, 2008 04:37 PM
hr
Everything Electrical & Electronic
2
Nov 24, 2005 08:39 AM








