draining battery dead over night, (relay q's, and wire goes to what?)
1995 chevy s10 blazer, 6v 4.3L, 4x4, with generic 4pin tow package. 4 door
battery drains dead over night. ((new issue))
============
step one...
--everything off, pulled light from under the hood.. nothing should be on except radio clock circuit
--took neg cable off battery
--placed multi meter between battery neg post, and neg cable.
--10V drain was being red.
step two...
--pulled individual fuses and the 2 relays (right inside the driver side door) and rechecked multi meter. still 10v drain.
step three...
--positive on battery has 3 wires going to it. pulled each one
--2 are good, 1 is showing 10V drain.
step four...
--junction box (driver side under the hood, near firewall)
--6 wires total, 2 wires read 10V together as a drain (separated each of the 2 wires in question reads 4.5v)
--if i pull the 2 wires off, i get .5v if that on the cheap multi meter (hard to tell specifically)
--1 above wires, seems like it runs back to the positive on battery (hard to tell from wiring harness still in place)
--1 above wires, looks like it runs through the firewall and towards the fuse box inside driver side door, (hard to tell from wiring harness still in place)
===============
other info....
--driver side rear door, the power window will not go up and down, if memory serves a few years back i traced it down to, the multi switch on drivers door being bad for the given window
--radio is dead, i have went through i think 3 radios over last 14 years, (cheapest thing i could get, not really expecting much from them), it is still hooked up, have not replaced it yet.
--doom light on ceiling, directly above center console, i removed light, due to it would never shut off, been like that for many years now.
--wireless (lock/unlock doors) nothing else. i need to use the wireless pad to lock doors after leaving vehicle, if i don't it drains battery, been like this for years.
--recently replaced driver seat, multi switch, (up/down,front forward/tilt of the driver seat).
--i would like to say i have went through about 4 alternators / rebuilds of them
--used key switch was put in, old one went bad.
--swapped ends of 4pin trailer plug due to corrosion.
--2 brakes lines have been replaced with new. (got a hole in them)
--brakes,muffler,oil filters, spark plugs, air filter, radiator flushing, replaced as needed / mileage noted / time since last dealt with was noted. basic generic maintenance stuff basically, nothing major.
again draining battery overnight is a "new issue"
===============
i am still in process of using masking tap, writing numbers on it, and then taping the numbers to the plugs, and what it connects to around the engine. so i can pull the wiring harness'es off and take a look at them for actual worn wires.
================
my questions....
---how do you remove the relays, (standing in front of vehicle, left hand side, on firewall. there is 3 of them. side by side. they slide on to a little metal clip. but not able to tell how they clip onto it??? ((so i can continue pulling the wire harness out, and track down one of the 4.5v drains))
--the junction box (standing in front of vehicle looking at engine, right hand side towards firewall), the 6 wires, all i see is 16 and black in color and from what i gather on internet "fusible links" but all the wires are same bloody color, and they all connect to a red wire. EXCEPTION, the one larger red wire, that i assume is going to positive on battery. 1 one these 5 wires has a 4.5v drain on it heading through firewall i would assume, but how do i track what it actually goes to?
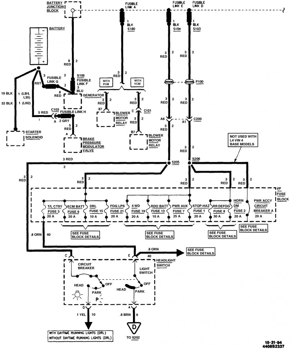
below 2 images i found at...http://www.justanswer.com/chevy/3tn4...n-nothing.html


in above diagram,
--i have not found S105 fusible link F, by the generator. ((the wiring harness is all inter wound everything, requiring me to pull entire harness out, to even get to the wires under the electrical tape / hose bib)). or less i am missing something obvious?
--i have found... fusible link A,D,E and G. (and i guess B,C at junction box???) have not bother tracking down fusible link H
============
working on old tractors 6v, and 12V stuff no real big deal to me, but normally send the cars/trucks off to a local repair shop. and let them pull up codes or let them figure out what is going on.
battery drains dead over night. ((new issue))
============
step one...
--everything off, pulled light from under the hood.. nothing should be on except radio clock circuit
--took neg cable off battery
--placed multi meter between battery neg post, and neg cable.
--10V drain was being red.
step two...
--pulled individual fuses and the 2 relays (right inside the driver side door) and rechecked multi meter. still 10v drain.
step three...
--positive on battery has 3 wires going to it. pulled each one
--2 are good, 1 is showing 10V drain.
step four...
--junction box (driver side under the hood, near firewall)
--6 wires total, 2 wires read 10V together as a drain (separated each of the 2 wires in question reads 4.5v)
--if i pull the 2 wires off, i get .5v if that on the cheap multi meter (hard to tell specifically)
--1 above wires, seems like it runs back to the positive on battery (hard to tell from wiring harness still in place)
--1 above wires, looks like it runs through the firewall and towards the fuse box inside driver side door, (hard to tell from wiring harness still in place)
===============
other info....
--driver side rear door, the power window will not go up and down, if memory serves a few years back i traced it down to, the multi switch on drivers door being bad for the given window
--radio is dead, i have went through i think 3 radios over last 14 years, (cheapest thing i could get, not really expecting much from them), it is still hooked up, have not replaced it yet.
--doom light on ceiling, directly above center console, i removed light, due to it would never shut off, been like that for many years now.
--wireless (lock/unlock doors) nothing else. i need to use the wireless pad to lock doors after leaving vehicle, if i don't it drains battery, been like this for years.
--recently replaced driver seat, multi switch, (up/down,front forward/tilt of the driver seat).
--i would like to say i have went through about 4 alternators / rebuilds of them
--used key switch was put in, old one went bad.
--swapped ends of 4pin trailer plug due to corrosion.
--2 brakes lines have been replaced with new. (got a hole in them)
--brakes,muffler,oil filters, spark plugs, air filter, radiator flushing, replaced as needed / mileage noted / time since last dealt with was noted. basic generic maintenance stuff basically, nothing major.
again draining battery overnight is a "new issue"
===============
i am still in process of using masking tap, writing numbers on it, and then taping the numbers to the plugs, and what it connects to around the engine. so i can pull the wiring harness'es off and take a look at them for actual worn wires.
================
my questions....
---how do you remove the relays, (standing in front of vehicle, left hand side, on firewall. there is 3 of them. side by side. they slide on to a little metal clip. but not able to tell how they clip onto it??? ((so i can continue pulling the wire harness out, and track down one of the 4.5v drains))
--the junction box (standing in front of vehicle looking at engine, right hand side towards firewall), the 6 wires, all i see is 16 and black in color and from what i gather on internet "fusible links" but all the wires are same bloody color, and they all connect to a red wire. EXCEPTION, the one larger red wire, that i assume is going to positive on battery. 1 one these 5 wires has a 4.5v drain on it heading through firewall i would assume, but how do i track what it actually goes to?
below 2 images i found at...http://www.justanswer.com/chevy/3tn4...n-nothing.html


in above diagram,
--i have not found S105 fusible link F, by the generator. ((the wiring harness is all inter wound everything, requiring me to pull entire harness out, to even get to the wires under the electrical tape / hose bib)). or less i am missing something obvious?
--i have found... fusible link A,D,E and G. (and i guess B,C at junction box???) have not bother tracking down fusible link H
============
working on old tractors 6v, and 12V stuff no real big deal to me, but normally send the cars/trucks off to a local repair shop. and let them pull up codes or let them figure out what is going on.
The best way to test for drains is pull one of the battery terminals and hook your meter one lead to the cable and one to the battery. Test for amps. Should be like .1 or less. Unplug fuses and relays till you find the circuit that drops it down to low draw. Plug The fuse back in and unplug stuff on that circuit till you find it
Agree with JW......you test for amps not volts.....you disconnect the neg cable from the battery(make sure nothing is on, key out of ignition)......should do this on a fully charged battery.....
now use a jumper, to connect the cable to the battery(easy to insert bolt into the battery for easy connection with alligator clips)....wait about 10 minutes......this allows all modules to go to sleep.....now switch your multimeter to the high amp scale(in case there is a large draw)....attach it to the bolt on battery and the neg cable, with jumper still connected....now remove the jumper and you will get your current draw reading........should get a reading around 30 ma, or 0.030 Amps, or less......if much higher, you have a draw.....
Did this happen all at once? Were any accessories added?
now use a jumper, to connect the cable to the battery(easy to insert bolt into the battery for easy connection with alligator clips)....wait about 10 minutes......this allows all modules to go to sleep.....now switch your multimeter to the high amp scale(in case there is a large draw)....attach it to the bolt on battery and the neg cable, with jumper still connected....now remove the jumper and you will get your current draw reading........should get a reading around 30 ma, or 0.030 Amps, or less......if much higher, you have a draw.....
Did this happen all at once? Were any accessories added?
*puts duntz hat on* 0.01 amps vs the 9.5 volts i was reading. from the 2 given wires.
hooking stuff back up to wire harness and see what happens, double checking things as i go.
for pointing out amps vs volts. not sure were i got messed around at, and started reading the volts...
hooking stuff back up to wire harness and see what happens, double checking things as i go.
for pointing out amps vs volts. not sure were i got messed around at, and started reading the volts...
Another piece of advice leave your front doors open and allow the bcm to fall a sleep. Allows you to check the inside fuses without waking the bcm when having to open the doors.
I'd just put the amp meter on the battery cable and pull fuses until I get rid of the load. Then you have it isolated to a particular circuit. Replace the fuse in that circuit and start removing items from that circuit until you find the offender. Don't forget the alternator. The regulator can fail 'on' causing the alternator to try to charge even when the car'* off.
Thread
Thread Starter
Forum
Replies
Last Post
webbman81
Audio (and aftermarket electronics)
1
Aug 31, 2005 06:04 PM
dathotbrotha
Audio (and aftermarket electronics)
3
Sep 16, 2004 11:53 PM







